化学氧碘激光器 元器件百科 化学氧碘激光器运行原理运行高功率化学氧碘激光器(COIL),应尽可能地将气流的大部分动能恢复并转变为压力。通过扩压器来完成转化,超音速气流通过扩压器减速、增压,完成从超音速到亚音速的转变。扩压器性能的好坏直接影响整个激光器系统的性能,通过超扩段,将光腔过来的低压气流压力由0.5~0.8kPa恢复到约1.7kPa,降低后面真空泵(或引射器)的工作负担。从流动的机理来看,超音速扩压段的主要功能是降低流 芯城品牌采购网 2025-10-31 14551 化学氧碘激光器
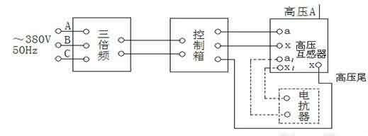
三倍频电源发生器 元器件百科 三倍频电源发生器指标输入电压三相380V50Hz正弦波输出电压0-300V0-500V0-1000V150Hz波形失真≤5%输出容量3-50kVA空载运行时间≤5分钟负载运行时间40~60S三倍频电源发生器结构采用三芯五柱结构,将铁芯工作磁通密度选择在饱和磁密以上,使开口接成三角形的次级绕组中的基波电势(正序向量)的向量和为0,而开口两端应出同相的150Hz三次谐波(零序)。三倍频电源发生器使用条 芯城品牌采购网 2025-10-31 12100 电源
启动电源 元器件百科 启动电源性能特点启动电源是一种多功能的直流电源采用了变压器制造新工艺,整流器模块及控制电路元件均使用国际标准的优良产品,适合12V/24V铅酸电池组充电之用高效率,低损耗,寿命长,安全性能好可直接起动,各种各样的车辆及柴油机组在寒冷地区是起动各类车辆的首选设备启动电源使用说明启动部分:1、启动12V发动机:当蓄电池供电不足或在严冬季节需要较大电流启动时,可用启动电源。连接启动电源启动输出接头,将红 芯城品牌采购网 2025-10-31 11781 电源
偏压电源 元器件百科 偏压电源作用1)提高真空等离子体内带电粒子的能量,轰击清洗所镀工件表面,使工件表面经受高能粒子撞击后得到崭新的表层,从而提高后续沉积膜层的结合力2)提高并控制真空等离子体内带电粒子的能量,提高膜层与工件基体结合力3)靠不同的电压输出极性或方式改变沉积规则,调整膜层颜色4)克服偏压电源工作于真空等离子体环境中,由高电压引起的阴极弧光放电烧伤工件偏压电源说明偏压电源工作于二级高频变换模式,单极脉冲方式 芯城品牌采购网 2025-10-31 9935 电源
充电电源 元器件百科 充电电源介绍供蓄电池充电用的整流装置。早期采用交流电动机-直流发电机组(又称旋转式机组)作充电电源,20世纪60年代以后,由电力电子器件组成的充电电源取代。充电电源常采用单相(或三相)半控整流电路(由晶闸管和二极管混合组成,负载电压不能反向)或不控整流电路(由无控制动能的整流二极管组成)加接交流调压器的整流电路,在直流电路中,需用平波电抗器抑制直流电流脉动,防止电流断续。充电电源充电方式①恒电压充 芯城品牌采购网 2025-10-31 15158 充电电源
储能蓄电池 元器件百科 储能蓄电池概述储能蓄电池主要是指使用于太阳能发电设备和风力发电设备以及可再生能源储蓄能源用的蓄电池。储能蓄电池分类常见的储能蓄电池为铅酸蓄电池(目前正在逐步开发以磷酸铁锂为正极材料的锂离子储能电池)。储能蓄电池分为以下三类:1排气式储能用铅酸蓄电池-电池盖上有能够补液和析出气体装置的蓄电池。2阀控式储能用铅酸蓄电池-各个电池是密封的,但都带有在内压超出一定值时允许气体溢出的阀的蓄电池。3胶体储能用 芯城品牌采购网 2025-10-31 12939 储能蓄电池
压阻式压力传感器 元器件百科 压阻式压力传感器结构这种传感器采用集成工艺将电阻条集成在单晶硅膜片上,制成硅压阻芯片,并将此芯片的周边固定封装于外壳之内,引出电极引线。压阻式压力传感器又称为固态压力传感器,它不同于粘贴式应变计需通过弹性敏感元件间接感受外力,而是直接通过硅膜片感受被测压力的。硅膜片的一面是与被测压力连通的高压腔,另一面是与大气连通的低压腔。硅膜片一般设计成周边固支的圆形,直径与厚度比约为20~60。在圆形硅膜片定 芯城品牌采购网 2025-10-31 9098 压阻压力传感器
人体接近传感器 元器件百科 人体接近传感器工作原理①人体接近传感器里有个高频率发送机,会使线圈发出高频磁场。②被测对象接近高频磁场会使检测对象表面产生涡电流,而涡电流又会引发方向相反的磁场。③发送机受到涡电流引起的发磁场影响抵消而停止震动。④通过震动的有无使控制输出ON/OFF。在各类开关中,有一种对接近它物件有“感知”能力的元件――位移传感器。利用位移传感器对接近物体的敏感特性达到控制开关通或断的目的,这就是接近开关。因为 芯城品牌采购网 2025-10-31 8161 人体传感器
半导体传感器 元器件百科 半导体传感器分类半导体传感器按输入信息分为物理敏感、化学敏感和生物敏感半导体传感器三类。1、物理敏感半导体传感器将物理量转换成电信号的器件,按敏感对象分为光敏、热敏、力敏、磁敏等不同类型,具有类似于人的视觉、听觉和触觉的功能。这类器件主要基于电子作用过程,机理较为简单,应用比较普遍,半导体传感器的无触点开关应用尤广。它们与微处理机相配合,能构成遥控、光控、声控、工业机器人和全自动化装置。2、化学敏 芯城品牌采购网 2025-10-31 15016 半导体传感器
压电薄膜传感器 元器件百科 压电薄膜传感器元件分类1、发射传感器元件2、振动传感器元件3、压力传感器元件4、脉搏传感器元件5、压电薄膜开关传感器元件6、接收传感器元件7、PVDF压电薄膜压电薄膜传感器特点分析1、宽频带0.001HZ―109HZ2、宽动态范围(10-8―106)PSI3、高弹性,柔性好4、高灵敏度,输出比压电陶瓷高10倍压电薄膜传感器参数系列一、LDT0系列压电薄膜传感器参数电气连接:PC板安装类型:压电薄膜 芯城品牌采购网 2025-10-31 9360 压电传感器
升压变压器 元器件百科 升压变压器定义变压器是一种常见的电气设备,可用来把某一数值的交变电压变换为同频率的另一数值的交变电压。升压变压器就是用来把低数值的交变电压变换为同频率的另一较高数值交变电压的变压器。其在高频领域应用较广,如逆变电源等。升压变压器保养1、为保护高压发生器及机头内所装的绝缘油的绝缘性能,一般不应随意打开观察窗口和拧松四周的固定螺钉,以防止油液吸潮或落灰尘而降低绝缘性能。2、检查变压器周边照明、散热、除 芯城品牌采购网 2025-10-31 15525 升压变压器
压电传感器 元器件百科 压电传感器原理压电效应是压电传感器的主要工作原理,压电传感器不能用于静态测量,因为经过外力作用后的电荷,只有在回路具有无限大的输入阻抗时才得到保存。实际的情况不是这样的,所以这决定了压电传感器只能够测量动态的应力。压电传感器主要应用在加速度、压力和力等的测量中。压电式加速度传23213感器是一种常用的加速度计。它具有结构简单、体积小、重量轻、使用寿命长等优异的特点。压电式加速度传23213感器在飞 芯城品牌采购网 2025-10-31 15532 压电传感器
交流试验变压器 元器件百科 交流试验变压器简介交流试验变压器是在同类产品YDJ型高压试验变压器的基础上,按试验变压器国家标准DL/T848.2-2004要求,经改进后生产的一种轻型试验变压器产品,本系列交流试验变压器具有体积小、重量轻、结构紧凑、携带方便等特点。适用于电力、工矿、科研等部门,对各种高压电气设备、电气元件、绝缘材料进行工频耐压试验,它是高压试验中必不可少的仪器。交流试验变压器产品结构交流试验变压器铁芯为单框式。 芯城品牌采购网 2025-10-31 15574 交流试验变压器
励磁变压器 元器件百科 励磁变压器简介通常接于发电机出口端,因发电机出口电压较高,而励磁系统额定电压较低,故需一个降压变压器。发电机用励磁变压器的安全、稳定运行,是自并励机组安全、稳定运行的前提,是发电机组稳定发电、满负荷发电的先决条件,是励磁系统可靠运行的关键。励磁系统所需电功率由发电机出口取得,励磁变压器的作用是将发电机出口电压(22kV)降为电力可控硅的输入电压(850V)、在发电机机端和励磁绕组之间提供电气隔离, 芯城品牌采购网 2025-10-31 12579 励磁变压器
反馈变压器 元器件百科 反馈变压器说明紧凑型荧光灯电子镇流器;荧光灯电子镇流器;高压钠灯电子镇流器;低压DC-AC逆变器;冷光灯变压器;有源功率因数校正器(APFC)等。反馈变压器发展意义1、以往人们注意开关管特性和电容器性能对电子镇流器质量的影响,这样导致了后来开发专用开关管和电容器。在EB中,作为非线性元件的磁芯器件长期以来不被人们所重视。直到90年代中期,人们才逐渐认识到磁芯器件对EB质量的影响,事实上磁芯器件对提 芯城品牌采购网 2025-10-31 10129 变压器
三相变压器 元器件百科 三相变压器原理介绍1).国内的500、330、220与110kV的输电系统的电压相量都是同相位的,所以,对下列电压比的三相三绕组或三相自耦变压器,高压与中压绕组都要用星形接法。当三相三铁心柱铁心结构时,低压绕组也可采用星形接法或角形接法,它决定于低压输电系统的电压相量是与中压及高压输电系统电压相量为同相位或滞后30°电气角。500/220/LVkV─YN,yn0,yn0或YN,yn0,d11220 芯城品牌采购网 2025-10-31 11154 三相变压器
光栅传感器 元器件百科 光栅传感器概述光栅传感器实际上是光电传感器的一个特殊应用。由于光栅测量具有结构简单、测量精度高、易于实现自动化和数字化等优点,因而得到了广泛的应用。光栅主要由标尺光栅和光栅读数头两部分组成。通常,标尺光栅固定在活动部件上,如机床的工作台或丝杆上。光栅读数头则安装在固定部件上,如机床的底座上。当活动部件移动时,读数头和标尺光栅也就随之做相对的移动。光栅传感器原理光栅传感器是根据莫尔条纹原理制成的把光 芯城品牌采购网 2025-10-31 14322 光栅传感器
加速传感器 元器件百科 加速传感器简介加速度传感器是一种能够测量加速力的电子设备。加速力就是当物体在加速过程中作用在物体上的力,就好比地球引力,也就是重力。加速力可以是个常量,比如g,也可以是变量。加速度计有两种:一种是角加速度计,是由陀螺仪(角速度传感器)的改进的。另一种就是线加速度计。加速传感器手机方面玩“沼泽竞技”和“空中快车”时,你不用按键,而通过手机的倾斜或左右前后移动来完成高难度动手机加速传感器作。你仿佛置身 芯城品牌采购网 2025-10-31 10218 加速传感器
交流电流传感器 元器件百科 交流电流传感器简介交流电流传感器(ACcurrentsensor,ACcurrenttransducer)是一种检测交流电流的装置,能感受到被测交流电流的信息,并能将检测感受到的信息,按一定规律变换成为电信号或其他所需形式的信息输出,以满足信息的传输、处理、存储、显示、记录和控制等要求。交流电流传感器分类按感应原理分按照敏感元件的感应原理,交流电流传感器可分为:电磁式电流互感器电磁式电流互感器是一 芯城品牌采购网 2025-10-31 11897 交流电流传感器
化学传感器 元器件百科 化学传感器分类按传感方式,化学传感器可分为接触式与非接触式化学传感器。按检测对象,化学传感器分为气体传感器、湿度传感器、离子传感器和生物传感器。化学传感器应用化学传感器在矿产资源的探测、气象观测和遥测、工业自动化、医学上远距离诊断和实时监测、农业上生鲜保存和鱼群探测、防盗、安全报警和节能等各方面都有重要的应用。 芯城品牌采购网 2025-10-31 15238 化学传感器
压力传感器 元器件百科 压力传感器原理压力传感器是工业实践中最为常用的一种传感器,而我们通常使用的压力传感器主要是利用压电效应制造而成的,这样的传感器也称为压电传感器。我们知道,晶体是各向异性的,非晶体是各向同性的。某些晶体介质,当沿着一定方向受到机械力作用发生变形时,就产生了极化效应;当机械力撤掉之后,又会重新回到不带电的状态,也就是受到压力的时候,某些晶体可能产生出电的效应,这就是所谓的极化效应。科学家就是根据这个效 芯城品牌采购网 2025-10-31 8259 压力传感器
单相交流稳压电源 元器件百科 单相交流稳压电源参数1,输入电压:220V±20%2,输出电压:220V±2%3,响应时间:≤1.5S(输入电压变化<10%时)4,效率:≥95%5,保护功能:过压、过流保护6,波形失真:无附加失真7,转换功能:稳压、市电转换(选项)8,停电自启动:可长期无人值守9,绝缘强度:≥2MΩ单相交流稳压电源优点具有稳压范围宽、精度高、输出波形不失真、效率高等优点,能适应各种负载。单相交流稳压电源应 芯城品牌采购网 2025-10-31 10337 单相交流稳压电源
三相应急电源 元器件百科 三相应急电源概述安装形式:落地式备用时间:90分钟,国标型(可按设计要求配置备用时间)规格系列:2.2、3.7、5.5、7.5、11、15、18.5、22、30、37、45、55、75、90、110、132、160、187、200、220、250、280、315、355、400(单位kW)三相应急电源特点1.应急供电―市电中断或电压超出规定范围时自动提供220V/380V50Hz正弦波三相交流应急 芯城品牌采购网 2025-10-31 15268 三相应急电源
医用隔离电源 元器件百科 医用隔离电源原理隔离电源主要通过调节输出脉冲的频率(调节脉冲的间歇时间)来使输出电压保持稳定。其稳压过程的原理为:当输出电压下降时,R4电压、误差、LT431输出、光耦输出电流、R1电压均随之降低。当R1电压小于1.5V基准电压时,在调制脉冲的正半周期,LX端输出低电平脉冲变压器初极电流线性增大,D1反偏截止,此时次极无电流,脉冲变压器开始储存能量;而在调制脉冲的负半周,LX端输出高电平,脉冲变 芯城品牌采购网 2025-10-31 12078 医用电源
净化电源 元器件百科 净化电源原理净化电源的工作原理是根据两边可控硅导通角度的不同而形成不同的等效电感量,使输出对输入的变化运行补偿工作原理而运行稳压的。净化稳压电源可靠性很高,有隔离干扰的能力,并且能对电网各种噪声和尖峰电压起到良好的吸收及抑制。该仪器的主电路中没有功率管,都是电感和电容等无源器件,惟一的一只半导体器件还是可靠性很高的两边可控硅。所以它一般不再考虑范围内。净化电源特性空载特性:在输入电压接近稳压电源的 芯城品牌采购网 2025-10-31 11781 净化电源
交流净化稳压电源 元器件百科 交流净化稳压电源主要特点高净化滤波设计,有效消除谐波干扰过压、过流自动断电保护,使仪器免受伤害中西精密稳压集成控制电路,稳压精度高。交流净化稳压电源产品特性其电路由正弦能量分配器和大功率滤波器并联组成。具有稳压精度高、过载能力强,可靠性好、抗干扰能力强、效率高,可长期连续工作,使用寿命长等优点,是取代614系列电子式稳压器和磁饱和稳压器的理想代换产品。它能提供一个安静无声、安全可靠的良好工作环境。 芯城品牌采购网 2025-10-31 15838 交流净化稳压电源
以太网变压器 元器件百科 以太网变压器介绍网络变压器主要有信号传输、阻抗匹配、波形修复、信号杂波抑制和高电压隔离等作用。网络变压器在以太网中的作用在以太网设备中,通过PHY接RJ45时,中间都会加一个网络变压器。有的变压器中心抽头接到地。而接电源时,电源值又可以不一样,3.3V,2.5V,1.8V都有。中间抽头有些接电源,而有些接地。这个主要是由使用的PHY芯片UTP口驱动类型决定的。这种驱动类型有两种,电压驱动和电流驱动 芯城品牌采购网 2025-10-31 16546 以太网变压器
单相隔离变压器 元器件百科 单相隔离变压器参数1、输入额定电压:三相380V±10%或双火线380V±10%或单相220V±102、工作频率:50Hz-60Hz3、效率:≥95%4、温升:<60K5、波形畸变:无附加波形失真6、高压测试:2000V,1分钟无击穿7、绝缘电阻:绕阻对地绝缘电阻≥50M欧8、初级对次级绝缘电阻≥50M欧单相隔离变压器特点1、抗干扰作用:如通过Y/△接线的隔离变压器后,能够阻止一部分谐波的传 芯城品牌采购网 2025-10-31 12439 单相变压器
变压器接线端子 元器件百科 变压器接线端子国家标准本标准等效采用国际标准IEC455(1988)《设备接线端子和特定导线线端的识别及应用字母数字系统的通则》。 序号标准号标准名称批准或发布日期实施日期新标准老标准新标准老标准1GB/T14048.1低压开关设备和控制设备总则2000-10-171993-01-042001-07-011993-07-012GB14048.2低压断路器2001-11-211994-04-1220 芯城品牌采购网 2025-10-31 10079 变压器端子
变压器温度控制器 元器件百科 变压器温度控制器特点1、采用新型抗干扰设计,对于共模与串模干扰均有极强的抑制能力,并满足国家标准对电磁兼容各项指标要求。同时,控制器不用电位器调校,无需用户在现场对各通道作任何调整,使用简单方便。2、具有变压器柜门开启声响报警功能。油浸式变压器温度控制器是用于测量电力变压器内变压器油温的测量仪表,仪表采用复合传感器技术,即仪表温包推动弹性元件的同时,能同步输出Pt100热电阻信号,此信号可远传到数 芯城品牌采购网 2025-10-31 13541 变压器温度控制器
地埋式变压器 元器件百科 地埋式变压器技术特征1、适合城市环境(安装在地下室或地窖内),尤其适合人口密集的中心城市2、适合街道、高速公路、桥梁、隧道、停车场、机场、港口、旅游景点等的照明和动力系统3、高低压进出线采用防水全密封、全绝缘、全屏蔽的接线方式4、箱体外壳采用防腐不锈钢制作、全密封、在一段时间内可浸入水中5、保护系统充分考虑操作方便和安全性,配件采用美国的COOPER公司产品;6、采用操作棒操作地埋式变压器,具有与 芯城品牌采购网 2025-10-31 11775 变压器
单片机存储器 元器件百科 单片机存储器数据存储器其最大容量可扩展到64k,用于存储实时输入的数据。8051内部有256个单元的内部数据存储器,其中00H~7FH为内部随机存储器RAM,80H~FFH为专用寄存器区。实际使用时应首先充分利用内部存储器,从使用角度讲,搞清内部数据存储器的结构和地址分配是十分重要的。因为将来在学习指令系统和程序设计时会经常用到它们。8051内部数据存储器地址由00H至FFH共有256个字节的地址 芯城品牌采购网 2025-10-31 13480 单片机存储器
单片机仿真器 元器件百科 单片机仿真器定义指以调试单片机软件为目的而专门设计制作的一套专用的硬件装置。单片机仿真器原理单片机在体系结构上与PC机是完全相同的,也包括中央处理器,输入输出接口,存储器等基本单元,因而与PC机等设备的软件结构也是类似的。因为单片机在软件开发的过程中需要对软件进行调试,观察其中间结果,排除软件中存在的问题。但是由于单片机的应用场合问题,其不具备标准的输入输出装置,受存储空间限制,也难以容纳用于调试 芯城品牌采购网 2025-10-31 9610 单片机仿真器
单总线技术 元器件百科 单总线技术结构单总线主机或从机设备通过一个漏极开路或三态端口连接至该数据线,这样允许设备在不发送数据时释放数据总线,以允许设备在不发送数据时能够释放总线,而让其他设备使用总线,其内部等效电路。单总线要求外接一个约5k的上拉电阻.这样,当单总线在闲置时,状态为高电平。如果传输过程需要暂时挂起,且要求传输过程还能够继续,则总线必须处于空闲状态。传输之间的恢复时间没有限制,只要总线在恢复期间处于空闲状态 芯城品牌采购网 2025-10-31 13459
单板机 元器件百科 单板机简介早期的微型计算机的典型组成是6个(或更多)电路板--插入一个底板内--执行中央处理器单元(CPU)、内存、磁盘控制器和串行/并行端口功能。这些基于底板的微型计算机被用来获取数据、进程控制和R&D计划,但是通常体积太大以至于不能被用做设备内的智能嵌入式。单板机特点单板机与单片机最大的不同在于系统组成。单板机是把微型计算机的整个功能体系电路(CPU、ROM、RAM、输入/输出接口电路 芯城品牌采购网 2025-10-31 8567 单板机
单片机解密 元器件百科 单片机解密定义单片机(MCU)一般都有内部EEPROM/FLASH供用户存放程序和工作数据。什么叫单片机解密呢?如果要非法读出里的程式,就必需解开这个密码才能读出来,这个过程通常称为单片机解密或芯片加密。为了防止未经授权访问或拷贝单片机的机内程序,大部分单片机都带有加密锁定位或者加密字节,以保护片内程序;如果在编程时加密锁定位被使能(锁定),就无法用普通编程器直接读取单片机内的程序,单片机攻击者借 芯城品牌采购网 2025-10-31 9057 单片机解密
光纤位移传感器 元器件百科 光纤位移传感器工作原理光纤位移传感器的工作原理如下图,光纤采用Y型结构,两束多模光纤一端合并组成光纤探头,另一端分为两束,分别作为光源光纤和接收光纤,光纤只起传输信号的作用,当光发射器发出的红外光,经光源光线照射至反射面,被反射的光经接收光纤至光电转换器将接受到的光纤转换为信号。其输出的光强决定于反射体距光纤探头的距离X,通过对光强的检测而得到的位移量。光纤位移传感器特点1.体积小2.重量轻3.抗 芯城品牌采购网 2025-10-31 11300 光纤位移传感器
动态压力传感器 元器件百科 动态压力传感器原理压电效应是动态压力传感器的主要工作原理,动态压力传感器不能用于静态测量,因为经过外力作用后的电荷,只有在回路具有无限大的输入阻抗时才得到保存。实际的情况不是这样的,所以这决定了动态压力传感器只能够测量动态的应力。动态压力传感器应用动态压力传感器主要应用在加速度、压力和力等的测量中。压电式加速度传感器是一种常用的加速度计。它具有结构简单、体积小、重量轻、使用寿命长等优异的特点。压电 芯城品牌采购网 2025-10-31 14882 压力传感器
加速度振动传感器 元器件百科 加速度振动传感器安装振动速度传感器是由运动线圈切割磁力线而输出电压的电磁式传感器,因此具有工作时不需要供给电源、安装容易等特点。振动速度传感器主要安装在各种旋转机械装置的轴承盖上(如汽轮机、压缩机、风机和泵等)。安装位置:垂直或者水平安装于被测振动点上,以变送器底部M8×1.25螺钉磁座吸附在被测壳体上,然后将传感器拧在上面拧紧即可。安装尺寸及规范:参看图(速度传感器的安装及防护),若传感器安装位 芯城品牌采购网 2025-10-31 10500 加速度振动传感器
加速度传感器 元器件百科 加速度传感器定义陀螺仪中文名称:加速度传感器英文名称:accelerationtransducer定义:能感受加速度并转换成可用输出信号的传感器应用学科:机械工程(一级学科);传感器(二级学科);物理量传感器(三级学科)。加速度传感器原理根据牛顿第二定律:A(加速度)=F(力)/M(质量)只需测量作用力F就可以得到已知质量物体的加速度。利用电磁力平衡这个力,就可以得到作用力与电流(电压)的对应关系 芯城品牌采购网 2025-10-31 8912 加速度传感器
二氧化硫传感器 元器件百科 二氧化硫传感器原理二氧化硫传感器采用控制电门点解原理,待测气体在传感器的工作电极上一定控制电位下发生氧化反应,当点位控制足够正且电极的催化活性足够高时,氧化反应进行得很快,过程的总速度由二氧化硫扩散步骤所决定,产生的信号电流与二氧化硫的浓度呈正比。二氧化硫传感器主要参数过载:75ppm响应时间:<25s尺寸:Φ20×16.5二氧化硫检测范围:0-50ppm灵敏度:450-750nA/ppm最 芯城品牌采购网 2025-10-31 7943 二氧化硫传感器